本节设计内容范围:基础 ~ 数据类型
周末直播课的目标: 强化知识 + 实战案例 + 名企面试题 + 收集学员问题 + 答疑
今日概要:
C语言基本知识
- 字符和字符串(数组)
- 指针(内存地址)
- 结构体(链表)
Python内存管理机制
git入门
实战案例(7个)
企业面试题
学员答疑
1.聊聊C语言
1.1 字符和字符串
字符,用一个字节来存储字符。
char v1 = 'w'
字符串,用字符数组构造出来的一个字符串。
char v2[8] = {'w','u','p','e','i','q','i','\0'} // v1 = "wupeiqi" char v3[] = "wupeiqi"
在C语言中字符串是由多个字符串构成的字符数组搞出来。
在C语言中创建字符数组时,内存地址已创建好了(并且是连续的)。
char v2[8] = {'w','u','p','e','i','q','i','\0'}
char v3[] = "wupeiqi"
假设:
0x7ffee1b2b752
0x7ffee1b2b753
0x7ffee1b2b754
0x7ffee1b2b755
0x7ffee1b2b756
0x7ffee1b2b757
...
0x7ffee1b2b758
如果c语言中修改字符串:
wupeiqi->wubeiqi,可以wupeiqi->wupeipeipeipeiqi,不支持直接字符串修改,而是新创建一份。
在Python中的字符串:
name = "alex"
data = name.upper()
v1 = "灿老师谢新雪"
v2 = v1.replace("新","旧的")
注意:Python中的字符串不是简单的像C语言存储。
1.2 指针
Python的语法中没有提供指针。
想要在Python中创建一个指针(不可以)。
Python中的很多东西都是基于C语言的指针实现。
int v1 = 666;
int* v2 = &v1; // 指针
指针的好处节省内存的开销:
char v1[] = "我是武沛齐,我喜欢嫂子的包的饺子";
char *v2 = &v1[0];
char *v3 = &v1[0];
char *v4 = &v1[0];
char *v5 = &v1[0];
在Python中我会写:
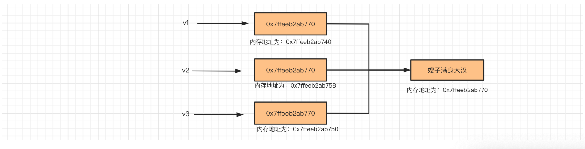
v1 = "嫂子满身大汉"
v2 = v1
v3 = v1
v1 = "嫂子满身大汉"
v2 = v1
v3 = v1
v4 = "嫂子满身大汉"
# 理论上:在内存中再开辟一个空间去存储。
# 优化机制:重用这个字符串。(Python优化机制)
# 如果这个时候定义v4=嫂子满身大汉,是不是会另外开新的地址?
>>> v1 = 'wupeiqi'
>>> v2 = v1
>>>
>>>
>>> v3 = "alex"
>>> v4 = "alex"
>>> v5 = [11,22,33]
>>> v6 = [11,22,33]
>>> id(v5)
140231354254848
>>> id(v6)
140231354254912
>>>
>>> v7 = "alex"
>>> v8 = v7
>>> v7[0] = "A" # 不支持对字符串的元素进行修改。
>>> v9 = [11,22,33]
>>> v10 = v9
>>> v9[0] = 666
注意:重新赋值?还是修改内部元素。
v7 = "alex"
v8 = "ALEX"
v9 = v7.upper()
1.3 结构体
int age = 18;
char name[30] = "武沛齐";
struct Person{
char name[10];
int age
}
struct Person p1 = {"苍老师",29};
struct Person p2 = {"有阪老师",21};
struct Person p3 = {"大桥老师",23};
p1.name
p1.age
1.单向链表
struct Node{
int data;
struct Person *next; // 指针,存储内存地址
}
struct Node n3 = {33};
struct Node n2 = {22, &n3};
struct Node n1 = {11, &n2};
n1.data
n1.next.data
n1.next.next.data
2.双向链表
struct Person
{
int data;
struct Person *next;
struct Person *prev;
};
struct Person p3 = { 33 };
struct Person p2 = { 22 };
struct Person p1 = { 11 };
p1.next = &p2;
p2.next = &p3;
p2.prev = &p1;
p3.prev = &p2;
3.双向环状链表
struct Person
{
int data;
struct Person *next;
struct Person *prev;
};
struct Person p3 = { 33 };
struct Person p2 = { 22 };
struct Person p1 = { 11 };
p1.next = &p2;
p1.prev = &p3;
p2.next = &p3;
p2.prev = &p1;
p3.prev = &p2;
p3.next = &p1;
2.Python内存管理机制
引用计数器为主、标记清楚和分代回收为辅。
Python中的所有的东西最终都会根据底层C代码来实现。
v1 = 0.9 # 浮点型 --> 结构体(4个值) {1, 0.9, 上一个, 下一个 } v2= 1 # 整型 --> 结构体(4个值) {1, 1, 上一个, 下一个 }环状双向链表 refchain,用于保存我们在代码中创建的所有值。
删除一个值
age = 18 name = "武沛齐" nickname = name del name # name变量删除; 引用计数器obj_refcnt减 1 del nickname # name变量删除; 引用计数器obj_refcnt减 1 ===> 0,如果引用计数器=0则认为他没用,就是垃圾。 # 垃圾回收 # 1. 在环状链表中摘除。 # 2. 在内存中去销毁(缓存不销毁),以后如果再用的话。
上述都是基于引用计数器实现的,如果Python仅用这种是不行的,因为:会存在循环引用导致有些数据永远无法销毁的情况。
v1 = [11,22,33] # [11,22,33,v2]
v2 = [33,44,55] # [11,22,33,v1]
v1.append(v2)
v2.append(v1)
# 两个列表数据内部的引用计数器都是 2
del v1
del v2
# 两个列表数据内部的引用计数器都是 1
=====》 以后代码中再也无法使用v1和v2《======
所以搞了一个标记清楚的技术。
- 专门维护一个链表去存储 ”可变类型“( 列表、元组、字典、集合、自定义类等对象)。
- 内部会监测是否出现了循环引用,如果出现循环应用就会让各自的引用计数器-1,再检查是否是0;垃圾。
为了提高扫描的效率,Python又搞了一个 分代回收的技术。
// 分代的C源码
#define NUM_GENERATIONS 3
struct gc_generation generations[NUM_GENERATIONS] = {
/* PyGC_Head, threshold, count */
{{(uintptr_t)_GEN_HEAD(0), (uintptr_t)_GEN_HEAD(0)}, 700, 0}, // 0代
{{(uintptr_t)_GEN_HEAD(1), (uintptr_t)_GEN_HEAD(1)}, 10, 0}, // 1代
{{(uintptr_t)_GEN_HEAD(2), (uintptr_t)_GEN_HEAD(2)}, 10, 0}, // 2代
};
3. git
Git软件,对文件夹中的文件版本控制(本地)。
代码仓库,保存所有代码,例如:github[公有/私有]、gitee[公有/私有]、gitlab(自己公司)。
3.1 Git
下载
使用它做版本控制
3.2 本地版本控制
今日要管理的文件件
初始化
git init开发程序、写代码和修改代码....
让git帮助我们将文件夹下的所有文件生成一个版本
git add . # 将当前文件夹中所有变化(新增、修改内容、删除)暂存起来。【红色->绿色】 git commit -m "日志" # 生成一个提交记录第一次执行git commit 时,提示你要git config 配置(姓名&邮箱),在生成记录的时候要写下。 git config ...
继续开发、写代码和修改代码....
再生成一个版本
git add . # 将当前文件夹中所有变化(新增、修改内容、删除)暂存起来。【红色->绿色】 git commit -m "日志" # 生成一个提交记录继续开发、写代码和修改代码....
再生成一个版本
git add . # 将当前文件夹中所有变化(新增、修改内容、删除)暂存起来。【红色->绿色】 git commit -m "日志" # 生成一个提交记录
如果说已经开发了10个版本,如果想要回滚到某个之前的版本。
查看所有的版本记录
git logcommit 171ff4152a248d3ec49b52cdbe10129637cbd14a (HEAD -> master) Author: wupeiqi <wupeiqi@live.com> Date: Sun Mar 14 14:10:56 2021 +0800 开发了新功能直播 commit 90db1d73717bce421e93fcd14f542bc93ee83f70 Author: wupeiqi <wupeiqi@live.com> Date: Sun Mar 14 14:08:13 2021 +0800 初始化所有的文件回滚到指定版本
git reset --hard 90db1d73717bce421e93fcd14f542bc93ee83f70又让我跳回到之前最新的版本。
git reflog git reset --hard 版本号
3.3 代码仓库
建议:github(全球程序员集散地&交友平台)【以后写功能/找项目,去github找找】
建议:码云 gitee(开源中国)。
注意:千万不要把公司代码放上去(乌云)。
以码云为例:
在自己电脑:
没创建项目
创建项目文件夹 进入项目的文件夹 在终端执行 git init 创建/删除/修改文件.... git add . git commit -m 'xxxxxx' git remote add origin https://gitee.com/wupeiqi/luffy666.git(写自己项目的仓库地址) git push origin master已经有的项目
git remote add origin https://gitee.com/wupeiqi/luffy2.git 【只需要配置一次就行了】 git push origin master 注意:git push origin master 是将本地代码推送到代码仓库。
如果想要继续开发代码。
现场作业:
- 码云创建一个仓库
- 本地随便创建项目
- 本地项目推送到码云的残酷
通过上述学习你能了解的:
- gitee创建仓库。
- 本地git管理本地仓库 + 推到远程仓库。
- 本地写代码。
3.4 第一天去公司
老板会告诉你去熟悉:https://gitee.com/bestpython/zack.git
通过命令去下载/获取别人的代码:
git clone https://gitee.com/bestpython/zack.git
cd zack
git pull origin master
继续开发代码
git add .
git commit -m 'xx'
git push origin master
建议
learn_python
- day01
- day02
- day03
- ...
- 项目为单位创建仓库
写新项目:
1.用pycharm创建一个项目。 D:\proj\crm 【代码+requirements.txt】
2.创建一个虚拟环境。F:\learn\envs\vcrm
3.在python中配置 项目 和虚拟 环境关联。
4.写功能...
5.生成requirements.txt
pip freeze > requirements.txt
6.在码云创建仓库 crm
7.本地代码提交到 crm 仓库
cd D:\proj\crm 【代码+requirements.txt】
git init
git add .
git commit -m '上线'
git remote add origin http://xxx..xxxxx.git
git push origin master
更新代码
写代码。。。。
git add .
git commit -m '上线'
git push origin master
更新代码
写代码。。。。
git add .
git commit -m '上线'
git push origin master
拿到别人的项目,想要在自己电脑上运行:
1. git clone http://xxx..xxxxx.git
2. 创建虚拟环境 + 绑定项目
3. 在虚拟环境中安装相关包
pip install -r requirements.txt
4. 运行....
更新代码(协同开发的权限)
写代码。。。。
git add .
git commit -m '上线'
git push origin master
赠送
4.项目实战案例
4.1 重试执行
场景:通过爬虫访问亚马逊并获取,为指定商品提交价格的所有商家信息。
需求:最多重试5次。
"""
pip install requests
pip install BeautifulSoup4
"""
import requests
from bs4 import BeautifulSoup
# ############################ 向亚马逊发送请求 ############################
res = requests.get(
url="https://www.amazon.com/gp/aod/ajax/ref=aod_f_new?qty=1&asin={}&pc=dp&pageno=1&filters=%257B%2522all%2522%253Atrue%252C%2522new%2522%253Atrue%257D".format(
"B07V2BBMK4"),
headers={
"User-Agent": 'Mozilla/5.0 (Windows; U; Windows NT 5.2) Gecko/2008070208 Firefox/3.0.1',
"pragma": "no-cache",
"upgrade-insecure-requests": "1",
"cache-control": "no-cache",
"accept-language": "zh-CN,zh;q=0.9,en;q=0.8,zh-TW;q=0.7",
"accept-encoding": "gzip, deflate, br",
"accept": "text/html,application/xhtml+xml,application/xml;q=0.9,image/webp,image/apng,*/*;q=0.8,application/signed-exchange;v=b3;q=0.9"
}
)
res.close()
if res.status_code == 200:
print("成功")
else:
print("请求失败")
# ############################ res.text内容中提取商户和价格 ############################
soup = BeautifulSoup(res.text, 'html.parser')
tag = soup.find(attrs={'id': "aod-offer-list"})
tag_list = tag.find_all(attrs={'id': "aod-offer"})
for tag in tag_list:
sold_by = tag.find(attrs={'id': "aod-offer-soldBy"}).find('a').text.strip()
price = tag.find(attrs={'class': "a-offscreen"}).text.strip()
message = "{}\t\t{}".format(price, sold_by)
print(message)
import requests
from bs4 import BeautifulSoup
def download_page(retry=5):
while retry > 0:
res = requests.get(
url="https://www.amazon.com/gp/aod/ajax/ref=aod_f_new?qty=1&asin={}&pc=dp&pageno=1&filters=%257B%2522all%2522%253Atrue%252C%2522new%2522%253Atrue%257D".format(
"B07V2BBMK4"),
headers={
"User-Agent": 'Mozilla/5.0 (Windows; U; Windows NT 5.2) Gecko/2008070208 Firefox/3.0.1',
"pragma": "no-cache",
"upgrade-insecure-requests": "1",
"cache-control": "no-cache",
"accept-language": "zh-CN,zh;q=0.9,en;q=0.8,zh-TW;q=0.7",
"accept-encoding": "gzip, deflate, br",
"accept": "text/html,application/xhtml+xml,application/xml;q=0.9,image/webp,image/apng,*/*;q=0.8,application/signed-exchange;v=b3;q=0.9"
}
)
res.close()
if res.status_code == 200:
return res
retry -= 1
def run():
response = download_page()
if not response:
print("页面下载失败")
return
soup = BeautifulSoup(response.text, 'html.parser')
tag = soup.find(attrs={'id': "aod-offer-list"})
tag_list = tag.find_all(attrs={'id': "aod-offer"})
for tag in tag_list:
sold_by = tag.find(attrs={'id': "aod-offer-soldBy"}).find('a').text.strip()
price = tag.find(attrs={'class': "a-offscreen"}).text.strip()
message = "{}\t\t{}".format(price, sold_by)
print(message)
if __name__ == '__main__':
run()
4.2 构造特定字典
项目背景:服务器资产采集。
需求:
文件
disk.txtEnclosure Device ID: 32 Slot Number: 1 Drive's postion: DiskGroup: 0, Span: 0, Arm: 0 Enclosure position: 0 Device Id: 0 WWN: 5000C5007272C288 Sequence Number: 2 Media Error Count: 0 Other Error Count: 0 Predictive Failure Count: 0 Last Predictive Failure Event Seq Number: 0 PD Type: SAS Raw Size: 279.396 GB Non Coerced Size: 278.896 GB [0x22dcb25c Sectors] Coerced Size: 278.875 GB [0x22dc0000 Sectors] Firmware state: Online, Spun Up Device Firmware Level: LS08 Shield Counter: 0 Successful diagnostics completion on : N/A SAS Address(0): 0x5000c5007272c289 SAS Address(1): 0x0 Connected Port Number: 0(path0) Inquiry Data: SEAGATE ST300MM0006 LS08S0K2B5NV FDE Enable: Disable Secured: Unsecured Locked: Unlocked Needs EKM Attention: No Foreign State: None读取文件获取数据并构造成如下格式
info = { "slot":"1", "capacity":"279.396 GB", "model":"SEAGATE ST300MM0006 LS08S0K2B5NV", "pd_type":"SAS" }
4.3 构造图表
import time
import datetime
import collections
"""
date_dict = {
'2021-03-14':[1615651200000.0, 0],
'2021-03-13':[1615564800000.0, 0],
'2021-03-12':[1615478400000.0, 0],
'2021-03-11':[1615392000000.0, 0],
'2021-03-10':[1615219200000.0, 0],
...
}
"""
# 构造固定时间格式数据(空)
today = datetime.datetime.now().date()
date_dict = collections.OrderedDict()
for i in range(0, 30):
date = today - datetime.timedelta(days=i)
date_dict[date.strftime("%Y-%m-%d")] = [time.mktime(date.timetuple()) * 1000, 0]
# 去数据库获取数据
queryset = [
['2021-03-14', 10],
['2021-03-13', 19],
['2021-03-12', 2],
['2021-03-11', 0],
['2021-03-10', 1],
]
for row in queryset:
date_dict[row[0]][-1] = row[1]
# ####################### 结构 ####################
for item in date_dict.values():
print(item)
4.4 循环删除问题
- 对象存储
- 网络请求
思路:
- 在数据库中把它删除(网站数据存储到数据库)
- 去腾讯租的地方删除文件
文件:
- 在数据库中把它删除(网站数据存储到数据库)
- 去腾讯租的地方删除文件
文件夹:
- 找到要删除的所有文件
- 再去在数据库中把它删除(网站数据存储到数据库)
- 再去去腾讯租的地方删除文件
类似于:删除文件夹必须先删除文件中中的所有文件,然后才能删除文件夹。
注意:我只是已文件和文件为例给他介绍。
# 开头:文件列表
key_list = []
# 要删除的文件夹
folder_list = ["片子", ] # ["片子","喵喵","小罗",嘻嘻嘻嘻嘻]
for folder in folder_list:
# folder = 片子文件件
# 进入 `片子文件夹`获取他下面的所有的文件和文件夹
child_list = ...(project=request.tracer.project, parent=folder).order_by('-file_type')
# 循环 `片子文件夹` 目录下的 文件和文件夹
for child in child_list:
# 文件夹
if child.file_type == 2:
folder_list.append(child)
# 文件
else:
key_list.append({"Key": child.key})
if key_list:
# 结果:批量删除所有的文件
delete_file_list(key_list)
4.5 仓库管理
背景:从入学讲git。
- 组织,学生加入组织(创建n项目)。
- 组织:老男孩Python全栈21期
- 学生加入组织
- 在组织中创建项目:
- 老师,创建1个。
- 每个学生,项目。
- 布置作业 issues(发帖子)
懒惰,不去评论(助教要求)。
学技术之后,自己更省事。
通过接口API去实现统计分析、一般去GitHub上找找,没有在自己造轮子
import requests
def load_members(org, role):
data_list = []
page = 1
while True:
result = requests.get(
url='https://gitee.com/api/v5/orgs/{org}/members'.format(org=org),
data={
'org': org,
'page': page,
'per_page': 100,
'role': role
}
)
members = result.json()
data_list.extend(members)
if len(members) < 100:
break
page += 1
data = {item['login']: {'username': item['login'], 'nick_name': item['name'], 'repo_name': []} for item in data_list}
return data
4.6 发短信
https://pythonav.com/wiki/detail/10/81/
注册腾讯云(免费)
开通云短信(个人认证)
创建应用
签名(自己去申请公众号)
保留以上获取的信息:
appid = 112142311 # 自己应用ID appkey = "8cc5b87123y423423412387930004" # 自己应用Key sms_sign = "Python之路"
python发短信
pip install qcloudsms_py#!/usr/bin/env python # -*- coding:utf-8 -*- import ssl # ssl._create_default_https_context = ssl._create_unverified_context from qcloudsms_py import SmsMultiSender, SmsSingleSender from qcloudsms_py.httpclient import HTTPError def send_sms_single(phone_num, template_id, template_param_list): """ 单条发送短信 :param phone_num: 手机号 :param template_id: 腾讯云短信模板ID :param template_param_list: 短信模板所需参数列表,例如:【验证码:{1},描述:{2}】,则传递参数 [888,666]按顺序去格式化模板 :return: """ appid = 112142311 # 自己应用ID appkey = "8cc5b87123y423423412387930004" # 自己应用Key sms_sign = "Python之路" # 自己腾讯云创建签名时填写的签名内容(使用公众号的话这个值一般是公众号全称或简称) sender = SmsSingleSender(appid, appkey) try: response = sender.send_with_param(86, phone_num, template_id, template_param_list, sign=sms_sign) except HTTPError as e: response = {'result': 1000, 'errmsg': "网络异常发送失败"} return response def send_sms_multi(phone_num_list, template_id, param_list): """ 批量发送短信 :param phone_num_list:手机号列表 :param template_id:腾讯云短信模板ID :param param_list:短信模板所需参数列表,例如:【验证码:{1},描述:{2}】,则传递参数 [888,666]按顺序去格式化模板 :return: """ appid = 112142311 appkey = "8cc5b87123y423423412387930004" sms_sign = "Python之路" sender = SmsMultiSender(appid, appkey) try: response = sender.send_with_param(86, phone_num_list, template_id, param_list, sign=sms_sign) except HTTPError as e: response = {'result': 1000, 'errmsg': "网络异常发送失败"} return response if __name__ == '__main__': result1 = send_sms_single("15131255089", 548760, [666, ]) print(result1) result2 = send_sms_single( ["15131255089", "15131255089", "15131255089", ],548760, [999, ]) print(result2)





















